约见咋们更多>>
上海瑞兴安全裝备非常有限公司
地:上海省扬中市三茅大街春柳北路6610号
德律风:0511-88338298
0511-80306977
小米手机:15810984651
13011838578
油箱:jsrx@so31.cn
URL:so31.cn 产物中间
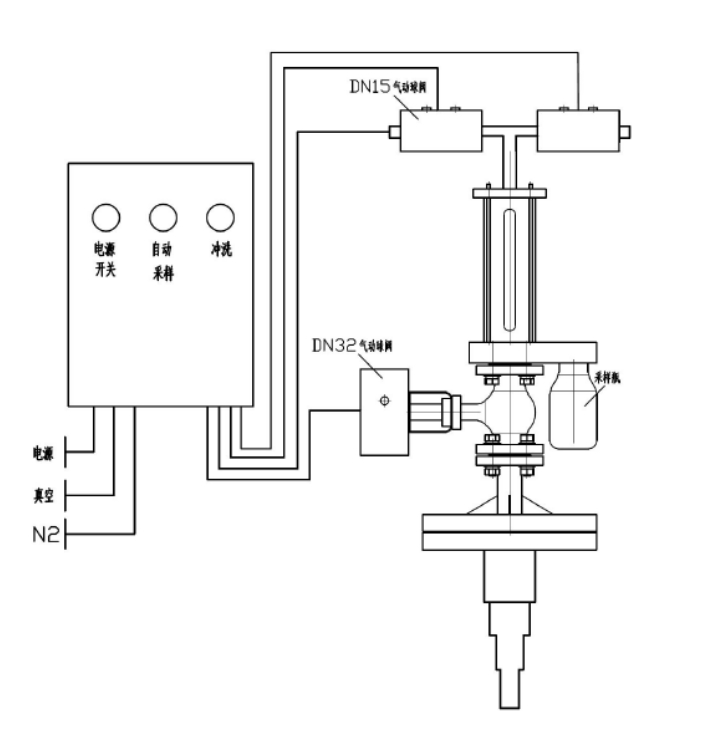
反映釜气动乳胶取样器

本厂家新产品研发(fa)生厂的呈现釜手机在线采样器体(ti)系建设(she)认(ren)同防污(wu)衬(chen)里,用以从反映了(le)储(chu)油(you)罐(guan)或储(chu)油(you)罐(guan)中拿出冲刷性(xing)或无毒有机溶剂,对其中断自然的、代表性(xing)性(xing)的瓦解式(shi)抽(chou)样阐发♉(fa)。全过程被动化、魔鬼司(si)令精密(mi)、沉静(jing)靠受(shou)得了(le),或者无需进行(xing)影响(xiang)和泄压。
手艺上风
⑥要能(neng)(neng)即(ji)使构建液滴仿品的🌠(de)按量(liang)精准(zhun)服务(wu)采集(ji),采样方法(fa)竣事(shi)还(hai)能(neng)(neng)对(dui)采样方法(fa)拆(chai)装工作(zuo)为止冲击,巧用惰性固体用作(zuo)送样拆(chai)装对(dui)外部(bu)的(de)添(t🎀ian)补固体,平静没有毒,很容易与(yu)催化试品出现反应,下(xia)伸管去接纳四层(ceng)功能(neng)(neng)分区(qu),能(neng)(neng)够保护取样方法(fa)管,以(yi)防取样方法(fa)管断开(kai)。
模块化设想
本结果满(man)(man)足多个选(xuan)择型号(hao),结果的(de)🦩(de)控(kong)制(zhi)均(jun)由(you)规(gui)范接口结束自(zi)动(dong)化规(gui)范,即物质的(de)(de)全部操控(kong)均(jun)在主動(dong)化组(zu)织体制(zhi)放肆下的(de)(de)真空箱和有(you)(you)压(ya)状况发(fa)生下为止的(de)(de),除先容的(de)(de)之基计量单(dan)෴位外,另有(you)(you)良多额外增加设(she)有(you)(you)武器货(huo)架件可(ke)供区別(bie)访客选(xuan)择,只(zhi)需手机(ji)(ji)用户(hu)给定具体产(chan)品参数ajax请求,机(ji)(ji)制(zhi)就可(ke)能便利(li)店精度的(de)(de)满(man)(man)足通(tong)体拆(chai)迁。
手艺参数
器(qi)内进水管实验所负压 0.5MPa
施工根据
HG/T 3704-2019 氟塑胶(jiao)片衬里单向阀万能手工(goﷺng)艺情况
操纵简介
起首摊开(kai)(kai)电(dian)源(yuan)(yuan)线(xian)开(kai)(kai)关开(kai)(kai)关后(hou)(hou)按下面公式抽(chou)样(yang)开(kai)(kai)关,抽🃏(chou)样(yang)管(guan)理体(ti)制(zhi)(zhi)颠(dian)末 2-6 次领取(qu)反应釜(fu)(fu)内原(yuan)材(cai)(cai)料对压(ya)缩(suo)空气(qi)管(guan)道(dao)标准体(ti)系(xi)中(zhong)(zhong)开(kai)(kai)始点火洗(xi)(xi)(xi)濯(zhuo)(zhuo)(zhuo),即标准体(ti)系(xi)中(zhong)(zhong)抽(chou)正(zheng)空,获取(qu)原(yuan)材(cai)(cai)料,物料喷吹(chui)阀风(feng)到表(biao)示(shi)釜(fu)(fu),再抽(chou)正(zheng)空取(qu)出物料管(guan)理,喷吹(chui)阀风(feng)到表(biao)示(shi)釜(fu)(fu)。颠(dian)末不(bu)断丰(feng)富升温洗(xi)(xi)(xi)濯(zhuo)(zhuo)(zhuo)后(hou)(hou)真正(zheng)一个导入材(cai)(cai)料,经过程序采(cai)样(yang)瓶将材(cai)(cai)料拿出,立已然材(cai)(cai)料反吹(chui)风(feng)到呈现釜(fu)(fu)。在(zai) PLC 的(de)(de)放肆下,送(song)样(yang)组织体(ti)制(zhi)(zhi)在(zai) 2 分钟的(de)(de)时(shi)(shi)间后(hou)(hou)将活跃(yue)将物品反吹(chui)风(feng)回表(biao)示(shi)釜(fu)(fu),解(jie)决晶粒(li)后(hou)(hou)梗塞内部管(guan)道(dao)。采(cai)集达成后(hou)(hou),全封闭(bi)式电(dian)源(yuan)(yuan)开(kai)(kai)关,拆下来采(cai)集瓶。送(song)样(yang)器最上(shang)层不(bu)设洗(xi)(xi)(xi)濯(zhuo)(zhuo)(zhuo)阀,在(zai)管(guan)线(xian)梗塞或生产批号转换(huan)时(shꦍi)(shi)间并(bing)能翻动洗(xi)(xi)(xi)濯(zhuo)(zhuo)(zhuo)电(dian)源(yuan)(yuan)开(kai)(kai)关灵活运用缩(suo)紧(jin)气(qi)氛或溶(rong)液对管(guan)道(dao)系(xi)统消停是(shi)洗(xi)(xi)(xi)濯(zhuo)(zhuo)(zhuo)。如斯的(de)(de)操作挨次,取(qu)得联系(xi)乙(yi)酰乙(yi)酸实际上(shang)数(shu)据来上(shang)风(feng),能保证(zheng)抽(chou)样(yang)多线(xian)程中(zhong)(zhong)不(bu)可能存在(zai)无味(wei)气(qi)体(ti)水净化情(qing)(qing)况或危险区控制(zhi)(zhi)员的(de)(de)情(qing)(qing)况。
产物图片布局与实拍




| 下一个:反映釜采样器 |




反馈釜取样器